| 1 | Заглушка углового упора (U525-160-001) | U525-160-001 | - | |
| 2 | Упор угловой (U525-160-002) | U525-160-002 | - | |
| 3 | Заглушка углового упора (U525-160-003) | U525-160-003 | - | |
| 4 | Винт-барашек M6 (U525-160-004) | U525-160-004 | - | |
| 6 | Гайка-барашек M6 (U525-160-006) | U525-160-006 | - | |
| 7 | Транспортир (U525-160-007) | U525-160-007 | - | |
| 8 | Полозок (U525-160-008) | U525-160-008 | - | |
| 9 | Винт M6х16 (U255-120-044) | U255-120-044 | 103.05 | |
| 10 | Стол дополнительный задний (U525-160-010) | U525-160-010 | - | |
| 11 | Шайба D6 (UM04-000-004) | UM04-000-004 | 103.05 | |
| 12 | Шайба-гровер D6 (UM04-001-004) | UM04-001-004 | 103.05 | |
| 13 | Болт M6х14 (U525-160-013) | U525-160-013 | - | |
| 14 | Кронштейн заднего стола (U525-160-014) | U525-160-014 | - | |
| 15 | Гайка M6 (UM05-000-003) | UM05-000-003 | 138.4 | |
| 16 | Винт M4x8 РН2 (потай) #F (UM01-000-009) | UM01-000-009 | 103.05 | |
| 17 | Вставка стола (U525-160-017) | U525-160-017 | 306.26 | |
| 18 | Заглушка круглая (U525-160-018) | U525-160-018 | - | |
| 19 | Винт-барашек M6 (U525-160-019) | U525-160-019 | - | |
| 20 | Стол рабочий (U525-160-020) | U525-160-020 | 8 244.12 | |
| 21 | Направляющая стола (U525-160-021) | U525-160-021 | - | |
| 22 | Саморез 4x19 PH2 (UM02-000-066) | UM02-000-066 | 103.05 | |
| 23 | Накладка внутренняя (U525-160-023) | U525-160-023 | - | |
| 24 | Накладка наружная (U525-160-024) | U525-160-024 | - | |
| 25 | Винт M5x13 PH2 (UM01-000-136) | UM01-000-136 | - | |
| 26 | Шайба D14 d5 h1 (UM04-002-017) | UM04-002-017 | - | |
| 27 | Стол дополнительный боковой (U525-160-027) | U525-160-027 | - | |
| 28 | Заглушка параллельного упора (U525-160-028) | U525-160-028 | - | |
| 29 | Винт M6x42 специальный (U525-160-029) | U525-160-029 | - | |
| 30 | Вкладыш антифрикционный (U525-160-030) | U525-160-030 | - | |
| 31 | Винт M4x10 PH2 (UM01-000-011) | UM01-000-011 | 104.04 | |
| 32 | Штифт D5x26 (U525-160-032) | U525-160-032 | - | |
| 33 | Планка прижимная (U525-160-033) | U525-160-033 | - | |
| 34 | Штифт D8x26 (U525-160-034) | U525-160-034 | - | |
| 35 | Штифт D3x26 (U525-160-035) | U525-160-035 | - | |
| 37 | Рукоятка эксцентрика (U525-160-037) | U525-160-037 | 206.1 | |
| 38 | Эксцентрик (U525-160-038) | U525-160-038 | - | |
| 39 | Болт M6х38 (UM03-000-042) | UM03-000-042 | - | |
| 40 | Визир (U525-160-040) | U525-160-040 | - | |
| 41 | Шайба D4 (UM04-000-002) | UM04-000-002 | 103.05 | |
| 42 | Винт M4x10 (UM01-000-012) | UM01-000-012 | 103.05 | |
| 43 | Фиксатор параллельного упора (U525-160-043) | U525-160-043 | - | |
| 44 | Параллельный упор (U525-160-044) | U525-160-044 | - | |
| 45 | Заглушка параллельного упора (U525-160-045) | U525-160-045 | - | |
| 46 | Саморез 3x10 (UM02-000-068) | UM02-000-068 | 103.05 | |
| 47 | Винт M6x53 специальный (U525-160-047) | U525-160-047 | - | |
| 48C | Блок лазерный в сборе (U525-160-048-C) | U525-160-048-C | 709.33 | |
| 48C | Блок лазерный в сборе (U525-160-048-C-2) | U525-160-048-C-2 | - | |
| 53 | Нож расклинивающий (U525-160-053) | U525-160-053 | - | |
| 54 | Штифт D3x20 (U525-160-054) | U525-160-054 | - | |
| 55 | Кронштейн лазера (U525-160-055) | U525-160-055 | - | |
| 57 | Выключатель лазера DS480 (U525-160-057) | U525-160-057 | 478.87 | |
| 59 | Винт M4x12 (UM01-000-015) | UM01-000-015 | 103.05 | |
| 60 | Кожух защитный левая часть (U525-160-060) | U525-160-060 | - | |
| 60C | Кожух защитный в сборе (U525-160-060-C) | U525-160-060-C | 721.36 | |
| 61 | Кожух защитный правая часть (U525-160-061) | U525-160-061 | - | |
| 62 | Саморез 5х14 PH2 (потай) (UM02-000-148) | UM02-000-148 | - | |
| 63 | Шайба-гровер D5 (UM04-001-003) | UM04-001-003 | 103.05 | |
| 64 | Шайба-гровер D8 #F (UM04-002-007) | UM04-002-007 | 103.05 | |
| 66 | Патрубок пылеотводный (U525-160-066) | U525-160-066 | - | |
| 70 | Шнур сетевой резин. 3x1,0мм 2м #F (U099-004-010) | U099-004-010 | 206.1 | |
| 71 | Воротник шнура (U098-004-010) | U098-004-010 | 103.05 | |
| 72 | Винт M5x15 РН2 (UM01-000-078) | UM01-000-078 | 103.05 | |
| 73 | Винт M4x16 PH2 #F (UM01-000-021) | UM01-000-021 | 103.05 | |
| 74 | Прижим шнура (U572-125-033) | U572-125-033 | 63.85 | |
| 75 | Кронштейн (U525-160-075) | U525-160-075 | - | |
| 76 | Шайба стопорная D4 (UM04-003-001) | UM04-003-001 | 103.05 | |
| 78 | Шайба-гровер D4 (UM04-001-002) | UM04-001-002 | 103.05 | |
| 79 | Выключатель автоматический 250В 7А (U525-160-079) | U525-160-079 | 824.42 | |
| 80 | Саморез 3x17 PH1 #F (UM02-000-010) | UM02-000-010 | - | |
| 81 | Крышка корпуса выключателя (U525-160-081) | U525-160-081 | - | |
| 82 | Саморез 5х15PH2 (UM02-000-139) | UM02-000-139 | - | |
| 83 | Вставка резиновая (U525-160-083) | U525-160-083 | - | |
| 85 | Клеммник (U210-110-005) | U210-110-005 | 103.05 | |
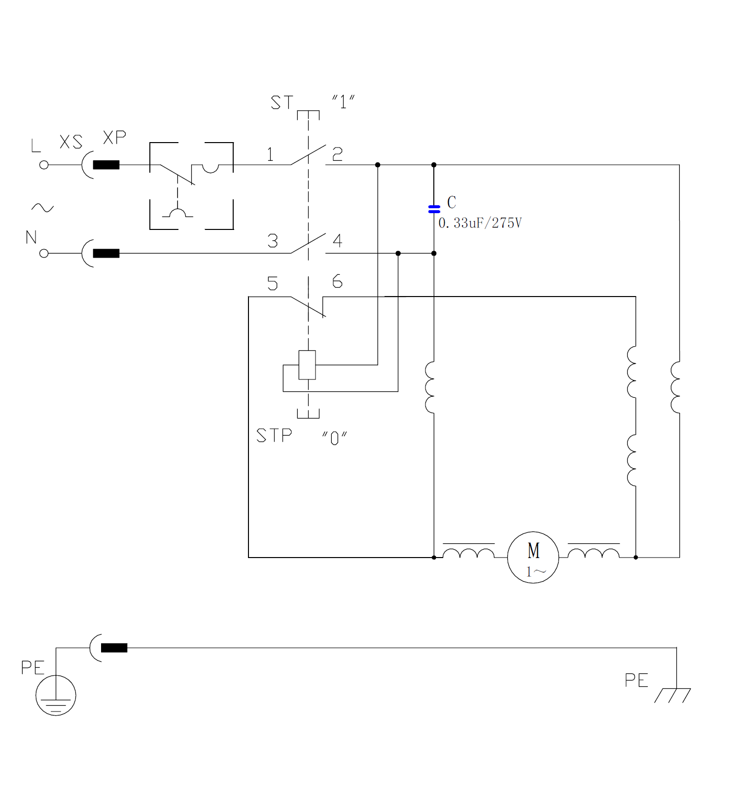
| 86 | Конденсатор 0,33мкф (U353-115-041) | U353-115-041 | 103.05 | |
| 87 | Корпус выключателя (U525-160-087) | U525-160-087 | - | |
| 88 | Шланг пылеотводный (U525-160-088) | U525-160-088 | - | |
| 89 | Гайка M5 (UM05-000-005) | UM05-000-005 | 103.05 | |
| 90 | Кольцо стопорное D4 (UM06-000-003) | UM06-000-003 | 103.05 | |
| 91 | Держатель кожуха (U525-160-091) | U525-160-091 | - | |
| 92 | Пластина прижимная (U525-160-092) | U525-160-092 | - | |
| 93 | Винт M6x21 H5 (UM01-000-174) | UM01-000-174 | 102 | |
| 94 | Кожух диска (U525-160-094) | U525-160-094 | - | |
| 95 | Кольцо разжимное D37мм (UM06-001-021) | UM06-001-021 | - | |
| 96 | Шайба прижимная (U525-160-096) | U525-160-096 | 408 | |
| 98 | Шайба прижимная (U525-160-098) | U525-160-098 | 408 | |
| 99 | Гайка М16х1,5 (UM05-000-011) | UM05-000-011 | - | |
| 100 | Уплотнитель резиновый (U525-160-100) | U525-160-100 | - | |
| 102 | Гайка М10 (U365-150-071) | U365-150-071 | 103.05 | |
| 103 | Указатель (U525-160-103) | U525-160-103 | - | |
| 104 | Гайка колпачковая М8 (UM05-007-004) | UM05-007-004 | - | |
| 105 | Шайба стопорная D8 #F (UM04-003-004) | UM04-003-004 | 103.05 | |
| 106 | Штурвал регулятора в сборе (U525-160-106) | U525-160-106 | 309.15 | |
| 107 | Штифт D4x22 (U525-160-107) | U525-160-107 | - | |
| 108 | Гайка-барашек M12 (U525-160-108) | U525-160-108 | - | |
| 109 | Фланец прижимной (U525-160-109) | U525-160-109 | - | |
| 110 | Шайба резиновая (U525-160-110) | U525-160-110 | - | |
| 112 | Гайка M8 (UM05-000-007) | UM05-000-007 | 103.05 | |
| 113 | Шайба-гровер D8 (UM04-001-005) | UM04-001-005 | 103.05 | |
| 114 | Кронштейн наклона диска (U525-160-114) | U525-160-114 | 412.2 | |
| 115 | Кронштейн промежуточный (U525-160-115) | U525-160-115 | 515.25 | |
| 116 | Пружина кожуха (U525-160-116) | U525-160-116 | - | |
| 117 | Тяга кожуха (U525-160-117) | U525-160-117 | - | |
| 118 | Кольцо стопорное разрезное (U525-160-118) | U525-160-118 | - | |
| 119 | Втулка регулятора (U525-160-119) | U525-160-119 | - | |
| 120 | Шайба D15 d10,5 #F (UM04-002-002) | UM04-002-002 | 103.05 | |
| 121 | Винт регулятора наклона (U525-160-121) | U525-160-121 | - | |
| 122 | Винт регулятора глубины (U525-160-122) | U525-160-122 | - | |
| 123 | Винт M8х26 специальный (U525-160-123) | U525-160-123 | - | |
| 124 | Штырь регулятора (U525-160-124) | U525-160-124 | - | |
| 125 | Гайка М10х1,8 (U525-160-125) | U525-160-125 | - | |
| 126 | Шайба D24 D12 h1.7 (UM04-002-012) | UM04-002-012 | - | |
| 127 | Втулка регулятора (U525-160-127) | U525-160-127 | - | |
| 128 | Пластина прижимная (U525-160-128) | U525-160-128 | 206.1 | |
| 129 | Ось (U525-160-129) | U525-160-129 | - | |
| 130 | Пластина прижимная (U525-160-130) | U525-160-130 | 206.1 | |
| 131 | Втулка резьбовая (U525-160-131) | U525-160-131 | - | |
| 132 | Палец L8 D6D5 (U525-160-132) | U525-160-132 | - | |
| 133 | Штифт D6x10 (U525-160-133) | U525-160-133 | - | |
| 134 | Штифт D8x70 (U525-160-134) | U525-160-134 | - | |
| 135 | Винт M5x25 (UM01-000-045) | UM01-000-045 | 103.05 | |
| 136 | Кронштейн подъёма диска (U525-160-136) | U525-160-136 | 1 236.62 | |
| 137 | Винт M5х37 РН2 (UM01-000-170) | UM01-000-170 | - | |
| 138 | Крышка корпуса редуктора (U525-160-138) | U525-160-138 | 666.55 | |
| 139 | Подшипник шариковый 6003-2RS (35х17х10) n/n (U009-600-3RS) | U009-600-3RS | 206.1 | |
| 140 | Кольцо стопорное сжимное D37 (UM06-002-003) | UM06-002-003 | 103.05 | |
| 141 | Шпиндель (U525-160-141) | U525-160-141 | 877.94 | |
| 142 | Шестерня D46.7х12 (U525-160-142) | U525-160-142 | 715.19 | |
| 143 | Кольцо разжимное D15 #F (UM06-001-008) | UM06-001-008 | 103.05 | |
| 144 | Втулка латунная D15 d10 h11 (U525-160-144) | U525-160-144 | 199.67 | |
| 145 | Шпонка 15х6.5х5 (U525-160-145) | U525-160-145 | 102 | |
| 146 | Щеткодержатель (U525-160-146) | U525-160-146 | 266.05 | |
| 147 | Щетка графитовая (пара) 6.5х13.5х18 (U525-160-147-W) | U525-160-147-W | 935.84 | |
| 148 | Крышка щеткодержателя (U525-160-148) | U525-160-148 | 124.5 | |
| 149 | Накладка задняя (U525-160-149) | U525-160-149 | - | |
| 150 | Винт M5х8 H2.5 установочный (UM01-003-002) | UM01-003-002 | - | |
| 152 | Корпус двигателя (U525-160-152) | U525-160-152 | 1 125.23 | |
| 153 | Втулка подшипника 6001 резиновая (U525-160-153) | U525-160-153 | 318.86 | |
| 154 | Подшипник шариковый 6001-2Z (28х12х8) CHFZ (U009-600-1RS) | U009-600-1RS | 309.15 | |
| 155 | Статор КД (U525-160-155) | U525-160-155 | 3 005.76 | |
| 156 | Саморез 5x74 РН2 #F (UM02-000-062) | UM02-000-062 | - | |
| 157 | Ротор КД (U525-160-157) | U525-160-157 | 3 040.69 | |
| 158 | Подшипник шариковый 6201-2RS (32х12х10) n/n (U009-620-1RS) | U009-620-1RS | 206.1 | |
| 159 | Кольцо стальное (U525-160-159) | U525-160-159 | - | |
| 160 | Промщит (U525-160-160) | U525-160-160 | 946.28 | |
| 163 | Ось (U525-160-163) | U525-160-163 | - | |
| 164 | Кольцо стопорное D10 (UM06-000-014) | UM06-000-014 | - | |
| 165 | Колесо (U525-160-165) | U525-160-165 | - | |
| 166 | Кронштейн колеса (U525-160-166) | U525-160-166 | - | |
| 167 | Кольцо стопорное D8 (UM06-000-007) | UM06-000-007 | 104.04 | |
| 168 | Подпятник (U525-160-168) | U525-160-168 | - | |
| 170 | Уголок нижний (U525-160-170) | U525-160-170 | - | |
| 171 | Уголок верхний (U525-160-171) | U525-160-171 | - | |
| 172 | Ножка (U525-160-172) | U525-160-172 | 515.25 | |
| 173 | Уголок верхний (U525-160-173) | U525-160-173 | - | |
| 174 | Кронштейн колеса (U525-160-174) | U525-160-174 | - | |
| 178 | Проставка (U525-160-178) | U525-160-178 | - | |
| 179 | Винт M4x16 H3 (цилиндр) #F (UM01-000-082) | UM01-000-082 | 103.05 | |
| 180 | Саморез 4x14 PH2 (UM02-000-021) | UM02-000-021 | 103.05 | |
| 181 | Выключатель электромагнитный KJD22 12(10)А 250В 5E4 (U525-160-181) | U525-160-181 | 1 172.26 | |
| 182 | Корпус - основание (U525-160-182) | U525-160-182 | - | |
| 183 | Крышка боковая левая (U525-160-183) | U525-160-183 | - | |
| 184 | Крышка боковая правая (U525-160-184) | U525-160-184 | - | |
| 185 | Крышка нижняя (U525-160-185) | U525-160-185 | - | |
| 186 | Винт M5х14 (Левая резьба) (UM01-001-003) | UM01-001-003 | 206.1 | |
| 190 | Держатель лобзика (U525-160-086) | U525-160-086 | - | |